再生水系统是一个复杂的非传统供水工程,包括水源、处理、储存输配、用户端利用等多个环节。为了保障再生水厂安全稳定运行,全流程工艺的有效精准监测至关重要。
近日,联测电磁流量计、超声波液位计、热式气体流量计等系列过程自动化仪表,在成都市2022年重点项目——新都区高新技术产业园再生水厂一期工程,为成都市高品质宜居地建设、城市高效能治理、经济高质量发展提供有力的水务支撑。
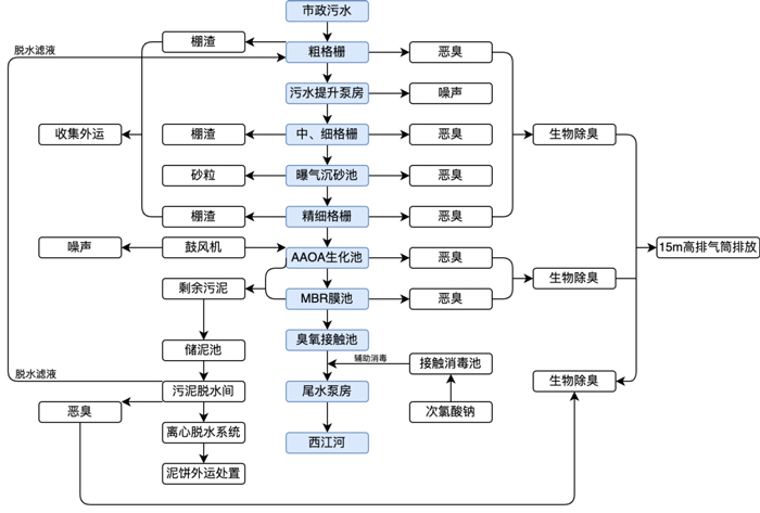
新都区高新技术产业园再生水厂,占地面积约86.4亩,总设计规模为日处理废水3万m³/d,其中一期工程为1万m³/d,为全地下型式建设。项目采用“粗格栅+中格栅+细格栅+曝气沉砂池+精细格栅+调节池+AAOA生化池+MBR膜池+臭氧接触池”处理工艺。

污水处理厂工艺流程及产物位置图(制图/联测小崔)▲
联测系列过程自动化仪表用于监测水厂全工艺流程的安全、稳定与高效运行,为再生水厂的运营维护与管理提供科学的数据支撑。经联测专业工程师现场指导培训,目前所有设备均已安装通电。

工程项目现场实景▲
根据国家“十四五”规划,未来5年,新建、改建和扩建再生水生产能力不少于1500万m³/d,再生水厂的规划、建设、提标改造,将迎来高峰期,成为新时期治水工作的重要焦点之一。
联测,为广大用户提供一站式过程自动化解决方案,共同守护城市“生命线”。

产品推荐

ULS-B 分体式超声波液位计▲
日前,由联测独立研发,在2022年推出的新一代超声波液位计——ULS-B 分体式超声波液位计,荣膺中国工控自动化领域2022年度大奖“编辑推荐奖”。该产品具有高可靠性、高精度、易安装维护等特点,能为各大行业的多个工况提供稳定、精准、可靠的物位/液位测量保障。